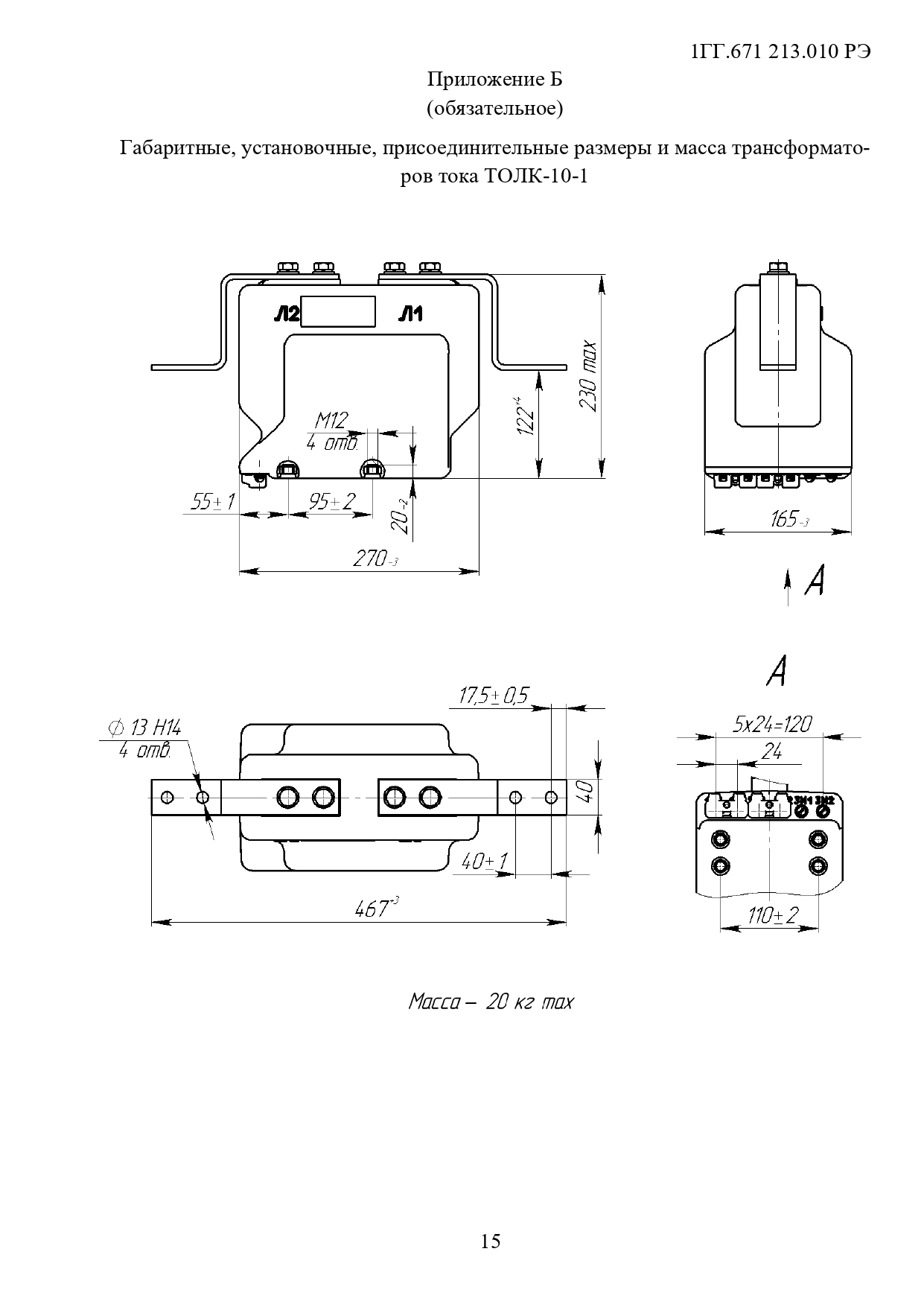
Класс напряжения, кВ: 10Климатическое исполнение: О5.1Номинальный первичный ток, А: 10—600
от 19 800 ₽
Товар сертифицированМежповерочный интервал: 16 лет
Получить консультацию
Наведите телефон на QR код
Ваша заявка отправлена
Менеджер перезвонит вам в ближайшее время
Ваша заявка не отправлена
Произошла ошибка
Трансформаторы предназначены для встраивания в высоковольтные взрывобезопасные КРУ в сетях 10 кВ угольных и сланцевых шахт, опасных по газу и пыли, служат для измерения тока, питания устройств релейной защиты, а также для осуществления проверки работоспособности устройств максимальной токовой защиты при отсутствии нагрузки в первичной цепи.
Трансформаторы имеют дополнительную обмотку для измерений на своем магнитопроводе.
Трансформаторы изготавливаются в исполнении «О» категории размещения 5.1 по ГОСТ 15150.
Окружающая среда в КРУ – атмосфера подземных выработок угольных и сланцевых шахт, запыленность – согласно «Правилам безопасности в угольных и сланцевых шахтах».
Коррозийная активность атмосферы – по группе эксплуатации 7 ГОСТ 15150.
Рабочее положение – любое.
Межповерочный интервал – 16 лет.
ТУ16-2011 ОГГ.671 210.001 ТУ
Трансформаторы тока ТОЛК-10-1 представляют собой современное оборудование, предназначенное для измерения и контроля токов в высоковольтных электрических сетях. Эти устройства особенно важны для обеспечения точности измерений и надежности систем защиты в электроэнергетике. ТОЛК-10-1 широко используется в коммерческих и промышленных объектах, а также в инфраструктурных проектах, где требуется мониторинг и управление электрическими нагрузками.
Особенностью модели ТОЛК-10-1 является её высокая номинальная мощность и способность работать при напряжении до 10 кВ, что делает её идеальным решением для использования в условиях средней нагрузки в электрических сетях. Трансформаторы этой серии спроектированы с учетом требований к долговечности и надежности, что гарантирует их стабильную работу даже в сложных и изменчивых условиях эксплуатации.
Конструкция ТОЛК-10-1 включает в себя современные изоляционные материалы, которые обеспечивают высокий уровень безопасности при эксплуатации. Использование качественной изоляции минимизирует риск коротких замыканий и других типов электрических неисправностей, что критически важно для поддержания непрерывности энергоснабжения.
ТОЛК-10-1 также обладает высокой точностью измерений, что позволяет точно контролировать потребление электроэнергии и эффективно управлять электрическими нагрузками. Это способствует оптимизации использования электроэнергии, снижению затрат и повышению общей энергоэффективности системы.
Установка и техническое обслуживание трансформаторов ТОЛК-10-1 относительно просты благодаря их модульной и компактной конструкции. Это обеспечивает легкость интеграции в существующие электрические системы и снижает затраты на установку и последующее обслуживание.
В заключение, трансформаторы тока ТОЛК-10-1 являются незаменимым элементом в структуре современных электроэнергетических систем, предоставляя надежные и точные данные для управления и контроля электрических нагрузок. Их применение помогает обеспечить стабильное и безопасное электроснабжение, способствуя повышению эффективности и экономичности энергетических систем.